Industrial Automation
PSR-M-EM7-SINCOS2-SC - Extension module
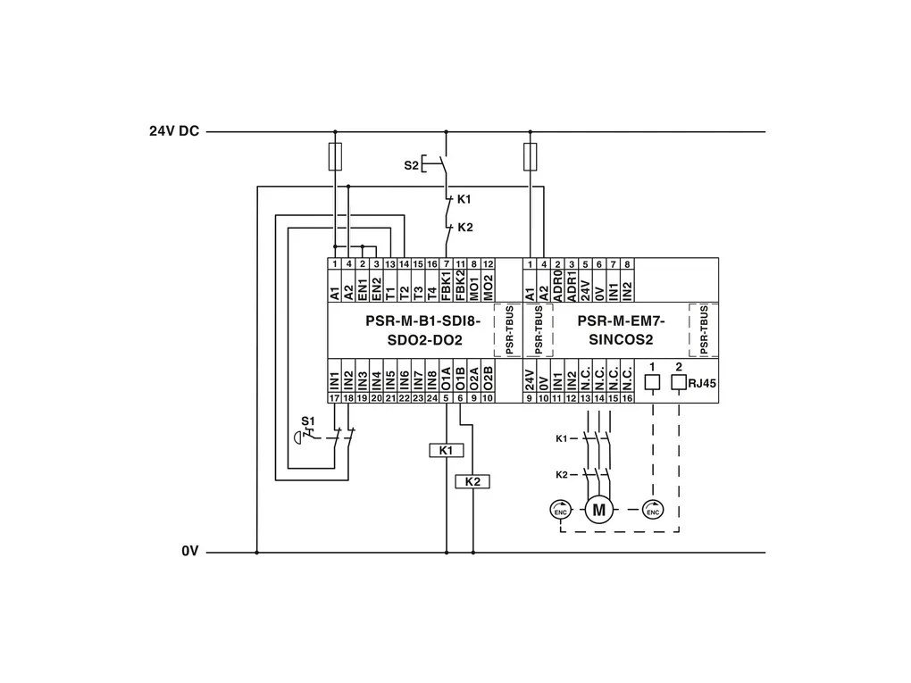
Safe extension module for monitoring zero-speed, speed, direction of rotation, monitoring of 2axes, NPN/PNP proximity switch, 2xsin/cos encoder, TBUS interface, up to SIL3, Cat.4/PLe, pluggable screw terminal block, TBUS connector included
Product Code: 1105018 
Partner cod.: 1105018 
PHOENIX CONTACT




