Industrial Automation
PSR-ME20-3NO-1NC-24DC-SC-SET35 - Safety relays
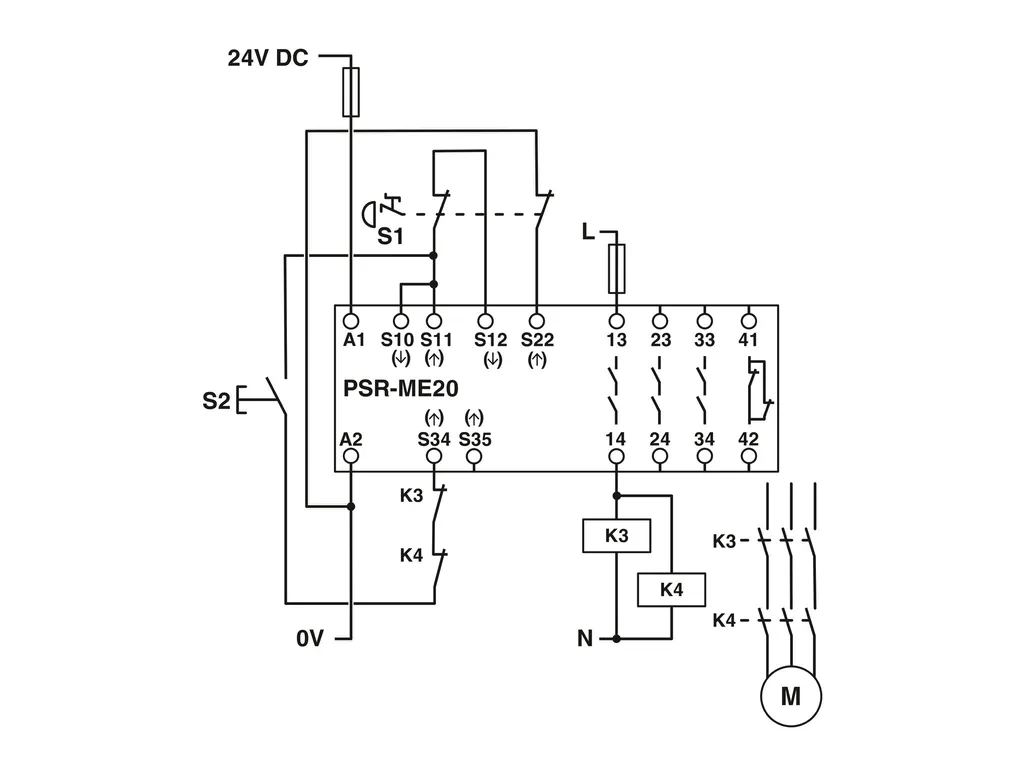
Set comprised of 35safety relays for emergency stops, safety doors, and light grids up to SIL2, Cat.3, PLd, 1- or 2-channel operation, automatic or manual, monitored start, 3 enabling current paths, 1 signaling current path, US=24VDC, plug-in screw terminal block
Product Code: 1301404 
Partner cod.: 1301404 
PHOENIX CONTACT




