Automazione Industriale

Meccatroinca

Meccatronica

Sicurezza Industriale

Componenti Quadri

Sensori e Sistemi di Visione

Pneumatica

Network e Comunicazione

Cavi Speciali

Accedi ai servizi

Entra nella tua area riservata

Accedi ai servizi

Entra nella tua area riservata

PHOENIX CONTACT 1104975
PHOENIX CONTACT 1104975
PHOENIX CONTACTDisponibile

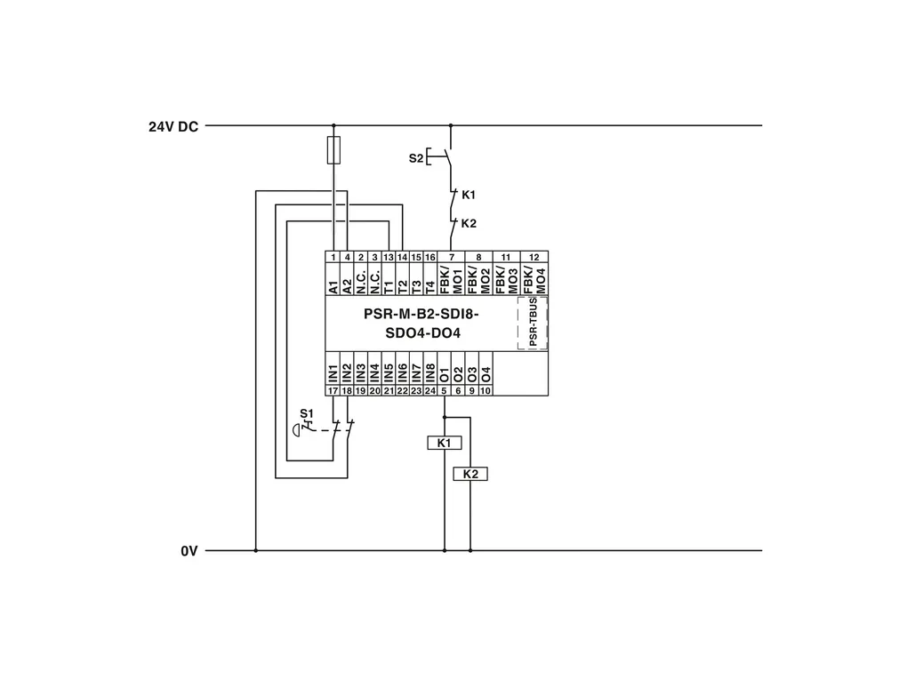
PSR-M-B2-SDI8-SDO4-DO4-PI - Safety module

Configurable safety module (basic module), 8safe inputs, 4safe outputs, 4reset inputs or 4signal outputs, 4clock outputs, can be extended via TBUS, up to SIL3, Cat.4/PLe, plug-in Push-in terminal block, TBUS connector not included
Cod. Articolo: 1104975 copia - copy
Cod. Fornitore: 1104975 copia - copy
PHOENIX CONTACT


Diminuisci la quantità
Aumenta la quantità
Caratteristiche Tecniche
Download
Caratteristiche Tecniche
Product propertiesProduct type: Safety device
Application: Emergency stop
Light grid
Safety door
Safe shutdown
Insulation characteristics
Protection class: III (ENÂ50178)
Times
Response time: see user manual
Restart time: min. 5 s (Boot time)
max. 10 s (Boot time)
Electrical propertiesMaximum power dissipation for nominal condition: 7.1 W (with max. permissible load)
Nominal operating mode: 100% operating factor
Interfaces: DIN rail TBUS for connection to the master module, not supplied as standard
Air clearances and creepage distances between the power circuits
Rated insulation voltage: 250 VÂAC
Rated surge voltage/insulation: Basic insulation 4 kV between all current paths and housing
Supply
Designation: A1/A2
Rated control circuit supply voltage US: 19.2 VÂDC ... 28.8 VÂDC
24 VÂDC -20Â%Â/Â+20Â% (provide external protection, typically 5ÂA)
Rated control supply current IS: typ. 55 mA (Outputs inactive)
typ. 135 mA (Outputs active, without load)
Power consumption at US: typ. 1.32 W (Outputs inactive)
Inrush current: < 2.3 A (ΔtÂ=Â1Âms at Us)
Filter time: typ. 5 ms (at A1 in the event of voltage dips at Us)
Protective circuit: Serial protection against polarity reversal
Input dataDigital: IN1, IN2, IN3, IN4, IN5, IN6, IN7, IN8
Description of the input: Safety-related digital inputs
IEC 61131-2 typeÂ2
Number of inputs: 8
Input voltage range "0" signal: 0 VÂDC ... 5 VÂDC
Input voltage range "1" signal: 11 VÂDC ... 28.8 VÂDC
Input current range "0" signal: < 1 mA
Filter time: min. 3 ms ±2Âms (adjustable)
max. 250 ms ±2Âms (adjustable)
Test pulse rate ≥Â2xÂset filter time, min. Test pulse rateÂ=Â10Âms
Cable length: max. 100 m (per input)
Max. permissible overall conductor resistance: max. 1.2 kΩ (Input and reset circuit at US)
Protective circuit: Suppressor diode
Current consumption: typ. 10 mA (typically with US)
max. 12.1 mA (at a control voltage of 28.8ÂVÂDC)
Digital: Reset inputs (FBK)
Description of the input: configurable (as signal output or reset input)
IEC 61131-2 TypeÂ2
Number of inputs: 4
Input voltage range "0" signal: 0 VÂDC ... 5 VÂDC
Input voltage range "1" signal: 11 VÂDC ... 28.8 VÂDC
Input current range "0" signal: < 1 mA
Filter time: 250 ms ±2Âms (Test pulse rateÂ>Â500Âms)
Cable length: max. 100 m (per input)
Max. permissible overall conductor resistance: 1.2 kΩ (Input and reset circuit at US)
Protective circuit: Suppressor diode
Current consumption: typ. 12 mA (typically with US)
max. 14.7 mA (at a control voltage of 28.8ÂVÂDC)
Output dataDigital: O1,ÂO2,ÂO3,ÂO4
Output description: Safety-related digital outputs
PNP, OSSD
IEC 61131-2 typeÂ0.5 (observe limiting continuous current)
Number of outputs: 4
Protective circuit: Suppressor diode
Short-circuit protection: Yes (max. permissible short-circuit current 12ÂA)
Leakage current: max. 250 µA
Cable length: max. 100 m (per output)
Ohmic load: min. 50 Ω (Observe limiting continuous current)
Max. capacitive load: max. 820 nF
Max. inductive load: max. 2.4 mH
Limiting continuous current: 400 mA (per channel)
1.6 A (Total current of all safe digital outputs)
Inrush current: max. 600 mA (ΔtÂ<Â10Âms)
Nominal output voltage: 24 VÂDC (Supply via A1)
Nominal output voltage range: 18.5 VÂDC ... 28.1 VÂDC (USÂ-Â0,7ÂV)
Switching frequency: max. 1/4ÂxÂtCycle [Hz]
Output voltage when switched off: < 0.1 V
Test pulses: < 120 µs (Test pulse width of low test pulses)
≥ 650 ms (Test pulse rate for low test pulse)
< 150 µs (Test pulse width, high test pulse)
≥ 1.5 s (Test pulse rate, high test pulse)
Discharging circuit: Yes, internal
Signal: MO1, MO2, MO3, MO4
Output description: PNP, IEC 61131-2 Typ 0,1
non-safety-related, configurable (as signal output or reset input)
Number of outputs: 4
Output voltage when switched off: max. 0.1 V
Voltage: 24 VÂDC (via A1)
Maximum inrush current: 1.1 A (ΔtÂ=Â3ÂsÂat Us)
Limiting continuous current: 100 mA (per channel)
400 mA (Total current of all digital signal outputs)
Leakage current: max. 100 µA
Switching frequency: max. 1/4ÂxÂtCycle [Hz]
Protective circuit: Suppressor diode
Short-circuit protection: Yes (self-limitation at 1.1ÂA)
Cable length: max. 100 m (per output)
Clock: T1, T2, T3, T4
Output description: PNP, IEC 61131-2 Typ 0,1
Number of outputs: 4
Voltage: 24 VÂDC (via A1)
Output voltage when switched off: max. 0.1 V
Maximum inrush current: 1.1 A (ΔtÂ=Â3ÂsÂat Us)
Limiting continuous current: 100 mA (per channel)
400 mA (Total current of all outputs)
Leakage current: max. 100 µA
Test pulses: ≤ 200 µs (Test pulse duration)
Test pulse rateÂ=Â8ÂxÂtCycle [ms]
Short-circuit protection: Yes (self-limitation at 1.1ÂA)
Cable length: max. 100 m (per output)
Max. capacitive load: max. 470 nF
Max. inductive load: max. 2.4 mH
Discharging circuit: Yes, internal
Connection dataConnection technology
pluggable: yes
Conductor connection
Connection method: Push-in connection
Conductor cross section rigid: 0.2 mm² ... 2.5 mm²
Conductor cross section flexible: 0.2 mm² ... 2.5 mm²
Conductor cross-section AWG: 24 ... 16
Stripping length: 10 mm
SignalingStatus display: 1 x LED (green), 1 x LED (orange), 1 x LED (blue)
4 x LED (green, yellow, red)
12 x LED (yellow)
Operating voltage display: 1 x green LED
Error indication: 2ÂxÂLED (red)
DimensionsWidth: 22.61 mm
Height: 107.74 mm
Depth: 113.6 mm
Material specificationsHousing material: Polyamide PA non-reinforced
CharacteristicsSafety data
Stop category: 0
Safety data: ENÂISOÂ13849
Performance level (PL): e (2-channel wiring)
d (1-channel wiring)
Safety data: IEC 61508 - High-demand for 2-channel wiring
Safety Integrity Level (SIL): 3
Safety data: IEC 61508 - High-demand for 1-channel wiring
Safety Integrity Level (SIL): 2
Safety data: ENÂIEC 62061
Safety Integrity Level (SIL): 3 (2-channel wiring)
2 (1-channel wiring)
Environmental and real-life conditionsAmbient conditions
Degree of protection: IP20
Min. degree of protection of inst. location: IP54
Ambient temperature (operation): -10°C ... 55°C (observe derating)
Ambient temperature (storage/transport): -20°C ... 85°C
Maximum altitude: ≤ 2000 m (Above sea level)
Max. permissible humidity (storage/transport): 95 % (non-condensing)
Max. permissible relative humidity (operation): 95 % (non-condensing)
Shock: 10g for ΔtÂ=Â16Âms (continuous shock, 1000 shocks in each space direction)
Vibration (operation): 10ÂHzÂ...Â150ÂHz, 2g
ApprovalsCE
Identification: CE-compliant
MountingMounting type: DIN rail mounting
Assembly instructions: Observe derating
Mounting position: vertical or horizontal
Connection method: Push-in connection
Download
PER SCARICARE I DOCUMENTI E' NECESSARIO EFFETTUARE L'ACCESSO AL SITO

Approvals_00901.pdf

Approvals_01328.pdf

Approvals_01329.pdf

Certification_00224.pdf

Certification_00318.pdf

Data_sheet_00642.pdf

Manual_00057.pdf

Manual_00058.pdf

Manufacturer_declaration_01309.pdf

Manufacturer_declaration_02309.pdf

Manufacturer_declaration_05475.pdf

Package_slip_01936.pdf

Technical_drawing_08532.pdf